
發布時間:2019-04-25
瀏覽:131716 次
三相全自動補償式電力穩壓器SBW-300KVA圖
1、產品概述
SBW/DBW系列全自動補償式電力穩壓器是我廠結合我國電網狀況,引進國外最先進技術,為穩定交流電壓而設計。當外界的供電網絡電壓波動或負載變化而造成電壓波動時,能自動保持輸出電壓穩定。本系列產品與其它型式的穩壓器相比,具有容量大、效率高、無波形畸變、電壓調節平穩等優點,適用負載廣泛,能承受瞬時超載,可長期連續工作,手動/自動切換,設有過壓保護、缺相、相序保護及機械故障自動保護,本機體積小,重量輕,使用安裝方便,運行可靠等優點。(分數顯、儀表指示兩類)。
2、使用場合
可以廣泛用于工業、農業、交通、郵電、軍事、鐵路、科研文化等領域的大型機電設備、金屬加工設備、生產流水線、建筑工程設備、電梯、醫療器械、刺繡輕紡設備、空調、廣播電視及家用電器、照明等需要穩壓的場所。
SBW/DBW系列全自動補償式電力穩壓器應在室內使用,正常使用條件為:
①環境溫度:-10℃~40℃;
②海拔高度:<1000M(≥1000M時降額使用);
③相對濕度:<95%相對濕度以下,無凝結;
④無嚴重影響穩壓器絕緣的氣體、蒸汽、化學沉積、灰塵、污垢及其它爆炸和腐蝕性介質;
⑤安裝場所無嚴重振動或顛簸;
3、技術參數
輸入電壓 | 三相:300~456V,單相:175V~265V,或寬電壓特殊設計 |
輸出電壓 | 三相:380V,單相:220V |
穩壓精度 | 1-5%可設定 |
頻 率 | 50Hz/60Hz |
響應時間 | ≤0.05S |
穩定時間 | 輸入電壓相對額定值階躍變化10%時,其穩定時間≤1S |
環境溫度 | -10℃~40℃ |
絕緣電阻 | ≥5MΩ |
過載能力 | 二倍額定電流,維持1分鐘 |
波形失真 | ≤1% |
噪 音 | <55dB |
效 率 | ≥98% |
相對濕度 | <95%相對濕度以下,無凝結 |
工作方式 | 可長期連續無人值守工作 |
保護功能 | 過壓、過流、缺相、相序 |
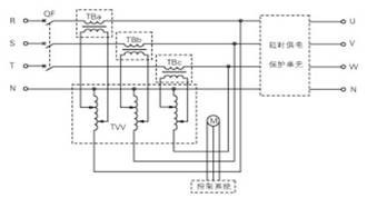
4、工作原理
SBW/DBW系列三相自動補償式電力穩壓器由三相補償變壓器TB、三相調壓變壓器TVV、電壓檢測單元、伺服電機控制與傳動機構、接觸器(或斷路器)操作電路、保護電路等組成。其電氣原理左圖所示:
![]() ![]() |
SBW系列原理圖 DBW系列原理圖
5、型號定義
SBW/DBW系列自動補償式電力穩壓器的型號表示方法如下:

6、選型一覽
規格型號 | 容量(KVA) | 電流(A) | 外形尺寸寬*深*高(cm) | 重量(Kg) |
SBW-D-30K | 30 | 46 | 80X54X135 | 230 |
SBW-D-50K | 50 | 76 | 80X54X135 | 250 |
SBW-D-60K | 60 | 91 | 80X54X135 | 260 |
SBW-D-80K | 80 | 121 | 85X62X155 | 300 |
SBW-D-100K | 100 | 152 | 85X62X155 | 360 |
SBW-D-120K | 120 | 182 | 100X70X165 | 400 |
SBW-D-150K | 150 | 227 | 100X70X165 | 480 |
SBW-D-180K | 180 | 274 | 100X70X165 | 500 |
SBW-D-200K | 200 | 303 | 100X70X165 | 630 |
SBW-D-225K | 225 | 342 | 110X80X190 | 660 |
SBW-D-250K | 250 | 382 | 110X80X190 | 700 |
SBW-D-300K | 300 | 456 | 110X80X190 | 740 |
SBW-D-320K | 320 | 487 | 110X80X190 | 800 |
SBW-D-350K | 350 | 531 | 110X80X190 | 900 |
SBW-D-400K | 400 | 608 | 100X80X200*2柜 | 1300 |
SBW-D-500K | 500 | 761 | 100X80X200*2柜 | 1500 |
SBW-D-600K | 600 | 913 | 100X80X200*2柜 | 1800 |
SBW-D-800K | 800 | 1217 | 85X120X200*3柜 | 2860 |
SBW-D-1000K | 1000 | 1521 | 85X120X200*3柜 | 3500 |
備注:SBW/DBW系列自動補償式電力穩壓器數字控制與模擬控制柜體尺寸及相關電氣參數一致。