
發布時間:2025-04-12
瀏覽:1342 次TL431是一種可調式精密穩壓器,具有噪聲低,輸出電壓連續可調(25~36V)。輸出動態電阻小,電流較大等特點。因此,在電子電路中得到了廣泛的應用。
將TL431應用于交流調壓器,可達到簡化電路結構,改善電路性能的目的。本文設計的交流電子調壓器,當市電電壓在158~270V范圍內變化時,自動調節輸出電壓為220V+-7%,當市電電壓低于158V或高于270V時,能自動切斷電源,因而又具有欠壓和過壓保護功能。

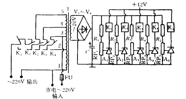
如圖是交流電子調壓器的電路圖。
圖中R1一R5為10k歐,RP1~RP5為10k歐電位器,A1~A5為TL431,V1~V4為IN4001,C為4700uF/50V,K1~K5為JQX-14F(DC12V)。市電經自耦變壓器T、V1~V4橋式整流和電容C濾波后,供檢測電路作電壓取樣用。+12V電源是由電容C濾波后的電壓經7812穩壓獲得(注:圖中省略)。變壓器1、3抽頭作為固定的市電輸入,其值在158~270V范圍內電容C的兩端電壓也隨之改變,當電位器變化時,RP1~RP4的可調端電壓超過2.5V時,A1~A4便依次導通,使繼電器K1~K4依次吸合,從而改變輸出端與調壓器的抽頭由5->2接通,達到自動調壓目的。
當市電輸入從158~180V時,A1導通,由1、5抽頭輸出220V土7%;當市電輸入從180~205V時,A1.A2導通,由1.4抽頭輸出220V土7%;當市電輸入從205~235V時,A1.A2及A3導通,直接由1.3抽頭輸出220V+-7%;當市電輸入從235一270V時,A1、A2、A3及A4。導通,由1.2抽頭輸出220Vt7%;當市電輸入低于150V時,A1不導通,K1釋放閉合觸點,切斷輸出供電回路,起到欠壓保護作用;當市電輸入高于270V時,A6導通,K5吸合,切斷輸出供電回路,起到過壓保護作用。
本文介紹的調壓器,由于采用了TL431,所以很易通過改變電位器RP1~RP5可調端的位置,來調整調壓器的調壓范圍和過壓、欠壓保護值。